Natürlichen
MINERAL- und
HEILWÄSSERN
nachempfunden

Was braucht man,
um ein Aqua Diamante System
zu errichten

Das AQUA DIAMANTE System ist modular aufbaubar, sodass die Aufbereitung jeder Anlagengröße realisiert werden kann. Standardmäßig sind AD-50 Zellen (für die Aufbereitung von bis zu 50 m³ Wasser) und AD-100 Zellen (für die Aufbereitung von bis zu 100 m³ Wasser) erhältlich. Größere Zellen und Sonderanfertigungen sind möglich.

Im Lieferumfang enthalten sind:

Steuerschrank

AD-Steuerschrank

Modernste Technik im dezenten Edelstahl-Design ermöglicht Ihnen auf einfachste Weise, Ihre Anlage zu kontrollieren. Auf dem selbsterklärenden Display können die für die Funktionskontrolle wichtigen Werte jederzeit abgelesen werden. Fehlermeldungen und die zur Behebung dieser Fehler nötigen Maßnahmen werden sowohl am Display angezeigt als auch per SMS an eine von Ihnen definierte Telefonnummer versandt – so behalten Sie immer den Überblick. Auf die einfache Montage und Servicierbarkeit wird besonders Wert gelegt.

Zelle (1)

AD-Zelle

Das Herzstück jeder AQUA DIAMANTE Anlage. In einem schlichten Edelstahlgehäuse arbeiten tausende schwarze Diamanten für Sie.

Induktiver Durchflussmesser

AD-Induktiver Durchflussmesser

Dieser in die Verrohrung installierte Helfer misst berührungslos und wartungsfrei die Beschickung der AD-Zelle.

induktiver-leitwertmesser

AD-Induktiver Leitwertmesser

Dieser ermöglicht die kontinuierliche Überwachung der Elektrolytkonzentration im Badewasser.

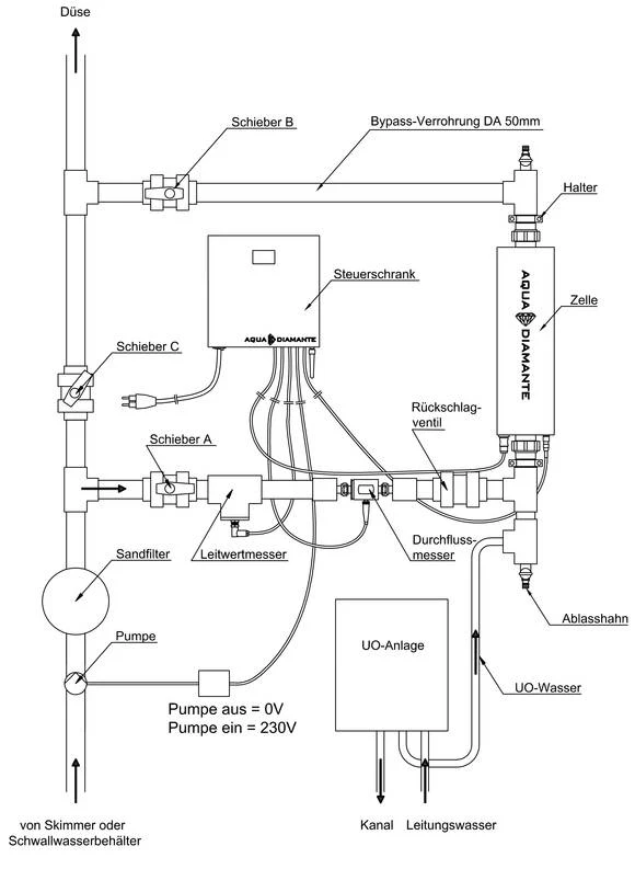
Installation der Aqua Diamante

Die AQUA DIAMANTE Zelle, samt Durchfluss- und Leitwertmesser wird einfach in die Pooltechnik-Verrohrung mittels Bypass installiert (siehe Installationsschema). Für den Betrieb einer AQUA DIAMANTE ist die selbe Pooltechnik notwendig, wie sie in herkömmlichen Chlor- oder Salz-Pools verwendet wird. Die Auslegung der Becken-Hydraulik (Anzahl und Position der Einströmdüsen, sowie Umwälzzeiten) hat in Anlehnung an die Auslegung von Chlor-/Salzbecken zu erfolgen. Die sicherste Verteilung wird durch den Einbau von Bodendüsen (eine Düse pro 4 m²) in Kombination mit einer rundum Überlaufrinne erzielt. Je unvollkommener die Geometrie der Verteilung ist, desto höher muss die Umwälzrate bzw. desto länger müssen die Betriebszeiten der Umwälzung gewählt werden, um dennoch überall Oxidationsmittel anzuliefern. Bei Umrüstungen können bestehende Sandfilteranlagen, Pumpen und dergleichen weiterhin verwendet werden.

Ein Sandfilter ist in jeder AQUA DIAMANTE Anlage erforderlich. Der Sandfilter wird ausschließlich mit kalkfreiem Filtermaterial (z.B. Quarzsand 0,4 - 0,8 mm) gefüllt, um Rücklösungen von Kalk aus dem Filtermaterial auszuschließen. Der Sandfilter wird je nach Bedarf (Druckerhöhung durch Einträge), jedoch mindestens zweimal pro Monat rückgespült.

Um das Becken kalkfrei zu halten, ist zur Befüllung eine Enthärtungs- oder Umkehrosmose-Anlage notwendig. Für die Nachfüllung wird eine kleine Umkehrosmose-Anlage benötigt.

Das Einstellen der entsprechenden Leitfähigkeit des Badewassers erfolgt mit dem patentierten AD-Soda.

Schneller und unkomplizierter UMBAU:

Bei einer Umrüstung von bestehenden Pools wird lediglich mittels Bypass die AQUA DIAMANTE Zelle in die Pooltechnik integriert. Bestehende Sandfilteranlagen, Pumpen und dergleichen können somit weiterhin verwendet werden.

umbau-ad
nachruesten-AquaDiamante_Grafik-final